Шапка

X9.14 Малошумящий изолированный источник питания

Предположим, что требуется проводить чувствительные измерения слабых аналоговых сигналов с помощью многоразрядного АЦП и передавать результаты на микроконтроллер, или, возможно, в обратной задаче требуется с помощью ЦАПа получить постоянное напряжение с низким шумом и стабильностью на уровне микровольт. Такого рода устройства создают изрядную проблему, и, чтобы отделить малосигнальную аналоговую часть от шумного микроконтроллера и его земли, полезно использовать схемы гальванической развязки сигналов, например, оптоизоляторы ( §12.7 ). Кроме того, требуется изолированный источник постоянного тока, потому что часто требуется, чтобы вся аналоговая часть, включая «аналоговую землю», плавала относительно цифровой, причём разница потенциалов между разными частями устройства может быть очень заметной - сотни вольт.

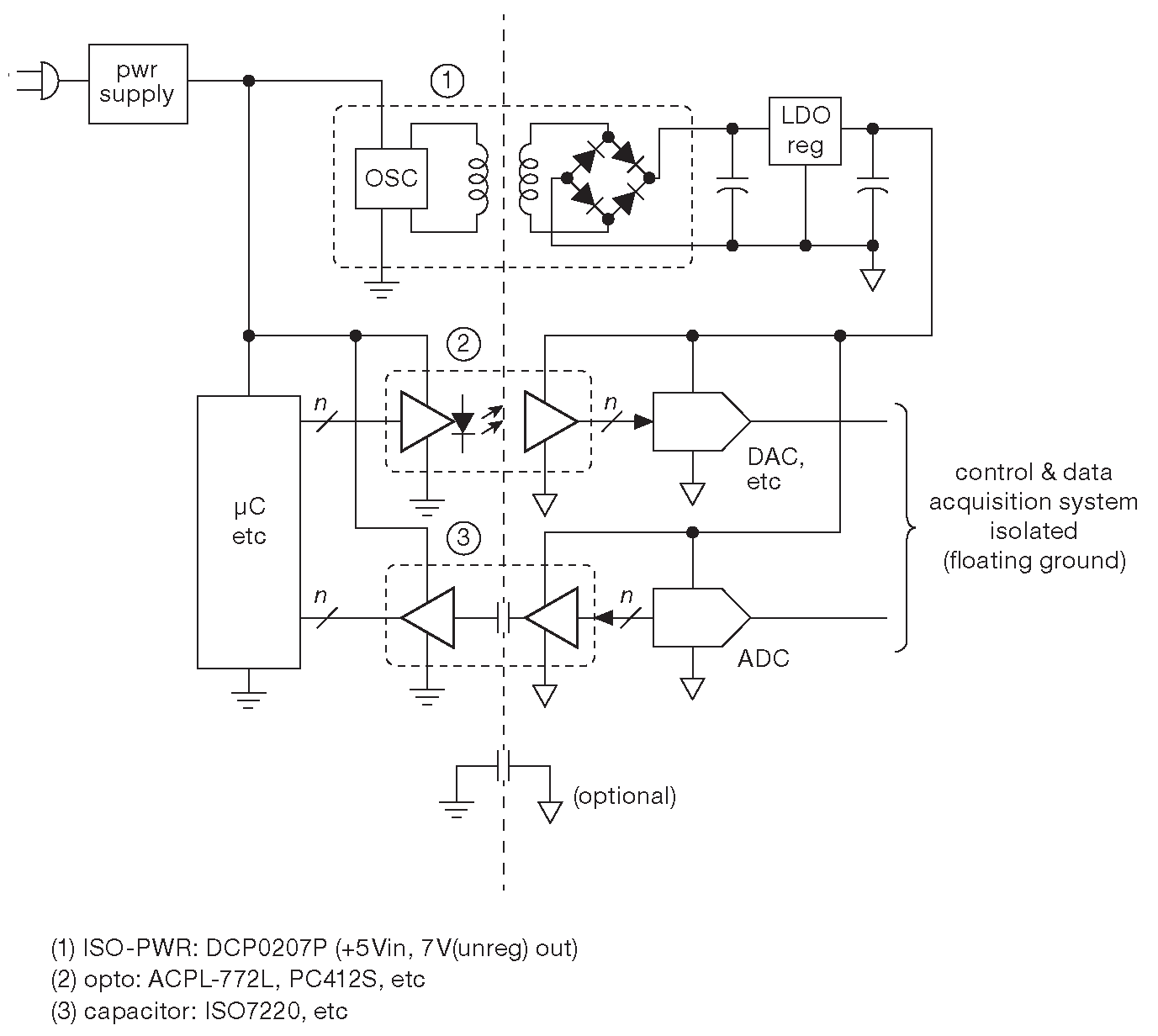
Базовая идея показана на рис. X9.51 . Типовые компоненты позволяют работать на скоростях до 25 Mbps и более ( изоляторы, работающие на разных физических принципах, вставлены для разнообразия ). На рисунке указан 2-ваттный изолированный источник, предназначенный как раз для такого рода задач. Он преобразует +5 Vdc на входе в нерегулируемое плавающее напряжение 7 Vdc 35 , из которого 5V легко получаются с помощью линейного регулятора.

Рис. X9.51   Изолированная схема с собственной плавающей «землёй» ( обозначена треугольником ), требует полностью изолированного источника питания. Очень важно, чтобы любые сигналы изолированного источника не оказывали влияния на слаботочные сигналы в схеме ни по линиям питания, ни по линиям земли

Пока всё хорошо, но в этой аккуратной схеме обнаруживается некоторая проблема. Изолированный источник - ключевой преобразователь, работающий на частоте несколько сотен килогерц, - наводит на выходную изолированную цепь переключательные помехи. Они видны как острые синфазные сигналы с амплитудой 100 mV и более. Рис. X9.52 и X9.53 показывают внешний вид помехи в изолированной земле ( на рис. X9.51 - отмечена треугольником ) относительно потенциала входной земли ( обычный символ заземления ) для двух типичных изолированных преобразователей. Измерения проводились на 50-омном резисторе, включённом между двумя землями, для резистивной нагрузки 25 mA на изолированном выходе 12 Vdc . В обоих случаях показаны сигналы с выходным фильтрующим конденсатором и без него.

Рис. X9.52   Шум в изолированной земле, измеренный относительно входной земли на включённом между ними резисторе 50 Ω . Измерения проводились с выходным фильтрующим конденсатором и без него. Преобразователь DCP021515P. По горизонтали 400 ns/div
Рис. X9.53   Те же условия, что и на рис. X9.52 , но для малошумящего изолированного источника питания LT3999. По горизонтали 400 ns/div

Переключательная наводка - синфазная . Она появляется на обоих выводах источника: и на общем, и на парном ему питающем. Если изоляция и экранирование выделенной части выполнены хорошо, т.е. все выводы питания периферии и все земли сходятся в одной точке, идут в одно место, а экран ( если есть ) надёжно подключён к земле, проблем с питанием быть не должно. Но в жизни все проводники обладают индуктивностью, с помощью которой часть синфазного шума попадает на вход чувствительных компонентов, и, как заметил один из специалистов по измерениям, «синфазный шум, вышедший за пределы устройства, найдёт способ превратиться в дифференциальный».

На практике шум преобразователя, наведённый на чувствительную аналоговую схему, гарантированно становится очень большой проблемой и может легко отгрызть 1000  LSB в 16-разрядном преобразователе. Такой шум имеет полосу шириной много мегагерц, что хорошо видно на рис. X9.54 . А требуется преобразователь питания, выход которого выглядит как батарея.

Рис. X9.54   Спектр наводок двух преобразователей постоянного напряжения с рис. X9.52 и X9.53 , снятые при тех же условиях, что и нижние лучи на картинках

Вдохновившись конструкцией «ультраизолирующих» сетевых трансформаторов, выпускаемых фирмой Topaz 36 , авторы разработали преобразователь с более высоким напряжением изоляции. Главные моменты.

  1. Для передачи мощности используется синусоидальный сигнал, исключающий отвратительные перепады на фронтах.
  2. Использование балансного ( дифференциального ) каскада преобразования, исключает синфазный сигнал на выходе.
  3. Выходная обмотка трансформатора закрыта электростатическим экраном, подавляющим емкостную связь.
  4. На выходе стоит синфазный дроссель, добавляющий импеданс в путь синфазного сигнала на частоте переключения.

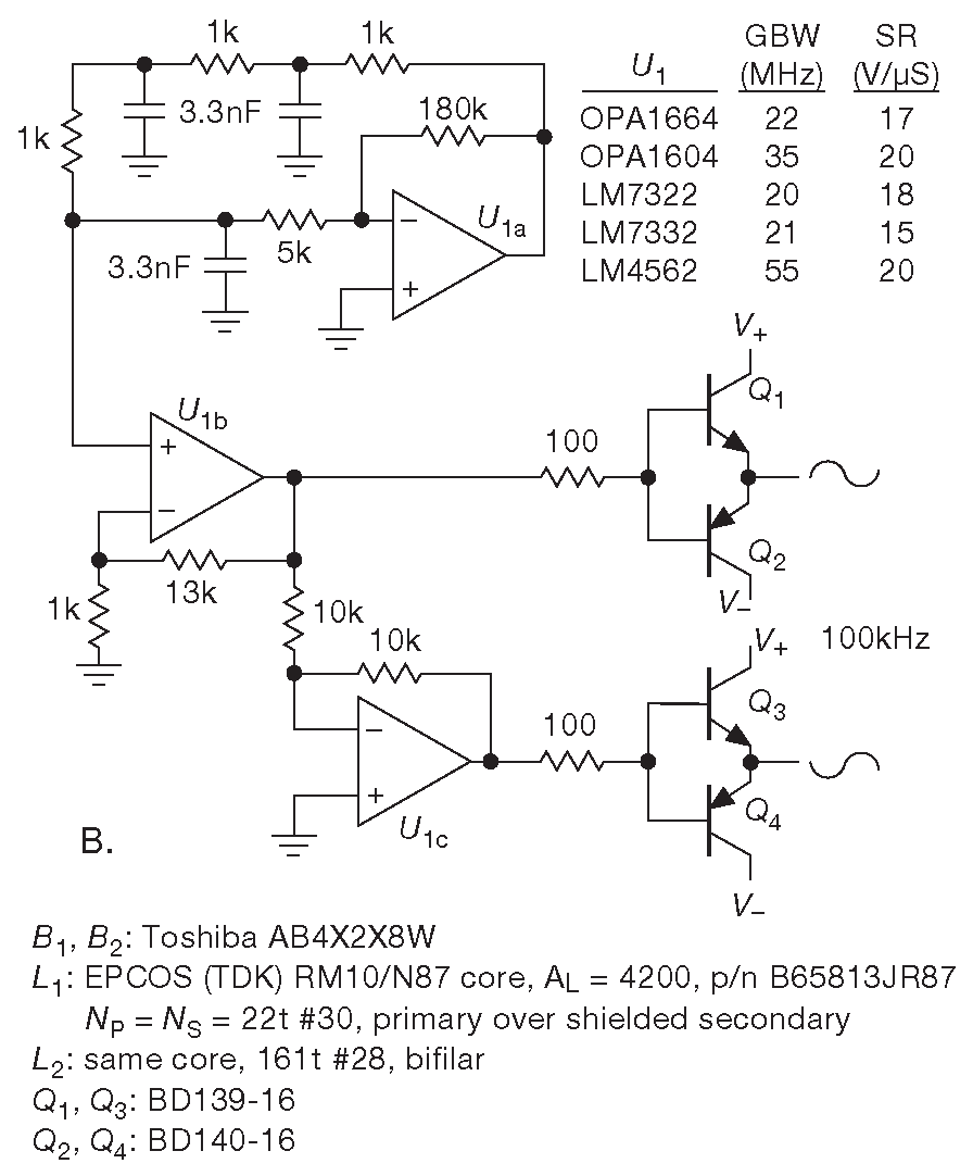
Схема показана на рис. X9.55A . Самодельный трансформатор был намотан на ферритовом сердечнике RM10. Экранирование выполнялось медной фольгой с изолирующим слоем из каптона. Первичная и вторичная обмотки состоят из 22 витков ( 2 mH ) с экраном из фольги с обеих сторон вторичной обмотки. Края фольги чуть заходят друг на друга с небольшим перекрытием, но изоляция не позволяет витку замкнуться. Трансформатор имеет «инвертированную» конструкцию: первичная обмотка охватывает экранированную вторичную. Выходной дроссель намотан на таком же сердечнике RM10. 161 виток бифилярной намотки проводом #28 ( 110 mH ). Индуктивность выбиралась таким образом, чтобы фундаментальная частота собственного резонанса совпадала с рабочей частотой преобразователя ( 100 kHz ), чтобы ещё сильнее подавить энергию связи.

Рис. X9.55   Подавление шума преобразователя с синусоидальной формой сигнала и экранированным трансформатором. (A) Схема. (B) Буферированный квадратурный генератор. На рис. X9.59 приводятся альтернативные варианты с треугольным и трапециевидным сигналом, а на рис. X9.61 - тактируемый генератор прямоугольных сигналов. На рис. X9.60 показано, как выглядит сердечник

В качестве источника синусоидального напряжения ( рис. X9.55B ) используется квадратурный генератор ( §7.1.5.C ), умощнённый простыми симметричными повторителями. В таблице возле схемы перечислены операционные усилители, которые подойдут для такой работы: у них хороший диапазон питания ±16V , достаточная полоса и скорость нарастания. Обратите внимание, что \(U_{1A}\) работает инвертирующим усилителем с коэффициентом передачи 36× и требует, чтобы частота единичного усиления была \(f_T\)≫4MHz , а скорость нарастания для сигнала 10 V@100 kHz была выше SR=6.3V/μs . Натурные испытания, кстати, показывают, что треугольный сигнал столь же эффективен в подавлении наводок по земле 37 . На рис. X9.59 показана физическая реализация. Благодаря симметричной схеме, частота преобразования не зависит от напряжения питания \(f=R_3/(4R_1R_2C_1)\) . Добавив на вход ограничитель можно получить трапециевидный сигнал.

Рис. X9.56   Шумовая наводка в шине земли от преобразователя с экранированным трансформатором по схеме X9.55 . Измерения проводились на 50-омном резисторе, соединяющем входную и выходную земли при 12 Vdc на выходе и нагрузке 25 mA . Лучи показывают картину для трёх номиналов фильтрующего конденсатора. Обратите внимание на сильное изменение ( от 50× до 200× ) вертикальной шкалы по сравнению с рис. X9.52 и X9.53 . По горизонтали 2 μs/div , по вертикали 1 mV/div

На рис. X9.56 показана наводка в земляной шине для трёх номиналов фильтрующего конденсатора, снятая в одних и тех же условиях, что и сигналы на рис. X9.52 и X9.53 . Синусоидальный преобразователь с экранированным трансформатором имеет пиковую амплитуду на 50dB лучше, а подавление мощности гармонических пиков как минимум не хуже: согласно рис. X9.57 где-то 50...70 dB .

Рис. X9.57   Спектр мощности для 100-килогерцового преобразователя с экранированным трансформатором. Измерения велись в тех же условиях, что и для рис. 9.56 , а результат приводится в том же масштабе, что и рис. X9.54 . Снижение мощности гармоник составляет 50...70 dB

Несколько дополнительных замечаний

  1. Выходные симметричные повторители выведены за цепь обратной связи, чтобы не создавать проблем с её устойчивостью. Работа буферов со сквозным током ( «класс-AB» ) не выявила преимуществ и была исключена.
  2. Ферритовые бусины «Amobeads» \(B_1\) и \(B_2\) фирмы Toshiba эффективно давят звон на частоте нескольких мегагерц, который появляется в сигнале в момент начала перехода выпрямительных диодов в проводящее состояние ( см. также ##X1.4.3.E ).
  3. При питании ±12 V схема X9.55 выдаёт нерегулируемое напряжение 12 Vdc при нагрузке 50 mA , которое возрастает примерно на вольт при снижении нагрузки до 25 mA . Для других напряжений необходимо изменить число витков трансформатора \(L_1\) . Небольшую подстройку даёт регулировка усиления \(U_{1B}\) .
  4. Самодельная катушка \(L_2\) заменялась несколькими моделями серийных промышленных синфазных дросселей, чтобы понять, можно ли получить какую-нибудь выгоду от резонансной схемы. В сравнении участвовали катушке Eaton CMT3-1-R ( 5.4 mH ), Coiltronics CMS3-14-R ( 1.3 mH ) и Wurth #74429 ( 6.5 mH ). Во всех трёх случаях синфазное подавление было хуже, чем с самодельной \(L_2\) , примерно на 20 dB и ничем не отличалось от схемы вовсе без синфазного дросселя.

Самые эффективные методы подавления помех

Вопрос исследовался со всей серьёзностью. Тесты включали испытания:

  1. синусоидального сигнала,
  2. симметричного повторителя,
  3. электростатического экранирования обмотки трансформатора и
  4. резонансного синфазного дросселя.

Для проверки эффективности каждого элемента фиксировалась амплитуда и спектр наводок для разных модификаций схемы. Данные приводятся в таблице на рис. X9.58 , и по ним ясно, что, если требуется максимальное подавление сигнала переключения, важен каждый элемент конструкции. Форма сигнала может быть и несинусоидальной, пока сигнал остаётся неразрывным [* работа с разрывным током разбирается в §9.8.2 ] . Хорошо работает треугольный сигнал и прямоугольник с ограниченной скоростью нарастания ( см. рис. X9.59 ). LT1533 фирмы Linear Technology использует именно синус, хотя в их технической литературе синфазный шум даже не упоминается, и всё внимание обращено на шумы переключения, т.е. дифференциальный или нормальный шум на выходе 38 .

Рис. X9.59   Генератор сигналов треугольной формы, который проще, чем источник синусоидальных сигналов X9.55B , но обеспечивает те же параметры преобразования. Он заменяет \(U_{1A}\) и относящиеся к ней компоненты. Необязательный ограничитель позволяет получить ещё более эффективный трапециевидный сигнал ( оба варианта требуют подстройки усиления в расщепителе фаз )

LU cc D a CO LU z CO LU _l CD Z CC 1— o LU O z LU LU _l CD Z CO _l _l D CL i CO D CL o LU 0 _l LU 1 CO LU 0 1 o LU O o z o o o a o LO « o o cc Q. Q. > (mV) u c !_i "cc o u Q. CO cc a) CL (dBm) - • - - • • • 1.0 -80 - - • - • • • 1.0 -80 - • - - • • - 16 -60 - • - - • - - 26* -34 - • - • - - - 62* -29 • - - - • • • 24 -72 • - - - • - - 1400 -34 • - - • - - - 2200 -33

Рис. X9.58   «Так что же важнее?» Примерные уровни переключательных наводок по уровню сигнала в общей шине изолированной части, измеренные на 50-омном резисторе относительно земли неизолированной части. Позиции, помеченные звёздочкой, относятся к сигналам достаточно большой ширины, все остальные цифры описывают узкие иголки

В некоторых случаях бывает важно синхронизировать тактовые сигналы в устройстве, чтобы не получить биений и интерференции. В таких случаях можно использовать схему X9.61 , которая преобразует прямоугольный сигнал со скважностью 50% в очень чистый синусоидальный. Чтобы гарантированно получить равные длительности ВЫСОКОГО и НИЗКОГО уровней, используйте делитель на D-триггере. Для передачи логического сигнала на резонансную цепь используется вентиль из семейства LVC. Последовательный LC контур формирует полосовой фильтр на 100 kHz , вычищающий из спектра гармоники. Дополнительный шунтирующий конденсатор и RC секция удаляют узкие импульсы и иголки, пролезающие через паразитную ёмкость катушки индуктивности. С таким источником синусоидальных сигналов преобразователь сохраняет отличные параметры по подавлению синфазного шума, что хорошо видно на рис. X9.62 .

Рис. X9.61   Последовательная резонансная LC цепь превращает прямоугольный сигнал в чистый синус. Настолько чистый, что поверить в цифровое происхождение трудно, даже наблюдая его в осциллограф ( рис. X9.62 ). \(C_1\) надо подстроить под резонанс на частоте переключения по максимуму амплитуды синусоидального сигнала [* См. также рис. 6.6 ]
Рис. X9.62   Формы сигналов преобразователя с рис. X9.55 для синуса, полученного из меандра по схеме X9.61 . В качестве \(L_1\) использовалась индуктивность 1433507C 3.3 mH фирмы TDK и конденсаторе 820 pF . Столь же хорошо работает пара PE-50502NL фирмы Pulse Engineering и конденсатор 680 pF . По горизонтали 2 μs/div

Вся конструкция, включающая симметричные повторители, синусоидальный сигнал, экранированный трансформатор и резонансный синфазный дроссель, и в самом деле очень успешно подавляет синфазную наводку от переключения. Преобразователь шумит на 60 dB меньше, чем коммерческие модули - это вам не баран чихнул . Но, чтобы лучше понимать ситуацию, имейте в виду, многие схемы относятся к синфазному шуму на своих линиях питания довольно безразлично, особенно если в конструкции предусмотрены хорошее экранирование и надёжные шины земли. Описанные здесь проблемы становятся важны только в достаточно редких ситуациях. Скажем, когда тонкие физические измерения требуют программируемых напряжений стабильных и точных до микровольтовых уровней, причём точное напряжение должно отсчитываться от другого программируемого потенциала, и всё это на конце 10-метрового кабеля.

Рис. X9.60   Несколько стилей и размеров ферритовых сердечников. Для «чашек» указывается внешний диаметр и высота, например, P3019 - ∅3 cm , высота в сборе 1.9 cm . Половины сердечников изображены вместе с каркасами для обмоток. В комплект также входят сборочные клипсы и иногда пластины с внешними выводами. Для \(L_1\) и \(L_2\) на схеме X9.55 использовался сердечник RM10

35 Есть много вариантов входных и выходных напряжений, в том числе модели с двуполярным выходом ±5 или ±15 V . <-

36 Для его трансформатора указана межобмоточная ёмкость 0.003 pF . Емкостная связь блокируется заземлённым экраном. <-

37 Возможно, ещё и трапециевидный сигнал, т.е. прямоугольник с ограниченной скоростью нарастания. <-

38 См. заметку Джима Вильямса «Интегральный ключевой регулятор с выходным шумом 100 μV» LTC App Note 70, “A Monolithic Switching Regulator with 100 uV Output Noise”, October 1997. <-

Previous part:

Next part: